Texas Instruments bq78706 Safety-Compliant 14S Battery Monitor

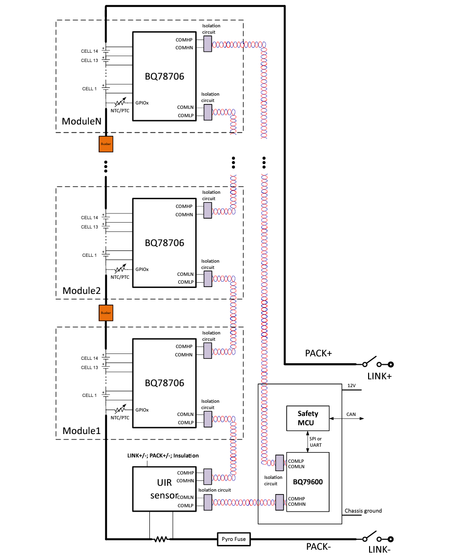
Texas Instruments bq78706 Functional Safety-Compliant 14S Battery Monitor offers high-accuracy cell voltage measurements for up to 14 battery modules in high-voltage battery management systems within energy storage systems (ESS) and portable power stations (PPS). The TI BQ78706 includes a state-of-the-art ADC architecture/measurement system that meets stringent safety requirements. The daisy chain is isolated by a transformer (or capacitor), and the device is developed for centralized or distributed architectures in residential, commercial, or grid-scale energy storage systems.

Features

  • Functional Safety-Compliant
    • Documentation to aid ISO 26262 system design
    • Systematic capability up to ASIL B
    • Hardware capability up to ASIL B
  • Measure 9 to 14 batteries in series per device, stackable up to 64 devices
  • Dedicated ADC with ±3.2mV accuracy over temperature
  • Cell voltage and battery pack current measurement synchronized to 64μs
  • Support limp mode with full redundancy
  • Integrated post-ADC configurable digital low-pass filters
  • Supports busbar without affecting measurement accuracy
  • 12 GPIOs for temp sensor/analog/digital/I2C controller/SPI controller
  • Internal cell balancing
    • Balancing at 300mA
    • User-controlled PWM adjustment cell balancing current
    • Built-in balancing thermal management with automatic pause and resume control
  • Robust daisy chain communication and support Ring Architecture
  • Hardware reset by the host simulates a POR-like event without battery removal
  • Support transformer and capacitive isolation
  • On-chip memory for one-time custom programming
  • Low power mode current <6μA
  • Compatible with bq79600-Q1 with SPI/UART interface

Applications

  • Energy storage systems
  • Portable power stations

Simplified System Diagram

Schematic - Texas Instruments bq78706 Safety-Compliant 14S Battery Monitor
發佈日期: 2025-01-07 | 更新日期: 2025-01-10